轎車車身螺柱焊逆變電源
- 2017-02-06 09:21:00
- sawchina 原創
- 8057
關鍵詞:逆變電源;焊機;計算機控制焊機;IGBT逆變電源;抗干擾措施
目前,為較好地防銹防腐蝕,轎車車身多采用鍍鋅鋼板。但是鍍鋅鋼板的焊接性較差,為提高焊接質量,采用焊接電流波形調幅工藝,即首先通過小電流熔燒掉鍍層,再用大電流進行焊接,必要時輸出焊后回火電流。螺柱焊比凸焊有較高的效率。電容儲能式螺柱焊雖然也有較高的效率,但其電流波形控制功能有限,不適于帶鍍層的轎車車身螺柱焊。逆變電源以其節能效果顯著,響應快和動特性好等優點成為目前焊接電源發展的方向。微機控制軟件豐富靈活,實時性強,從軟件和硬件上均能采取提高逆變電源可靠性的措施。微機控制逆變電源無論從提高電源質量,還是在增強電源的功能上,都具有明顯優勢。因此,微機控制逆變焊接電源應用于轎車車身螺柱焊是理想的,既能輸出多種電流波形保證不同材料螺柱的焊接質量,又可與送料機配合進行自動焊接
1 微機控制逆變電源的主電路設計
主電路采用逆變頻率為20kHz的雙IGBT單端正激電路,如圖1所示。單端電路雖然容量小,但由于螺柱焊電源負載持續率較低,一般只有15%左右。因此仍能在短時間內輸出最大電流可達1000A,完全滿足轎車螺柱焊接生產。本機采用雙IGBT的單端正激電路,控制脈沖同時開通與關閉兩個IGBT,既能簡化控制電路,又降低單管耐壓量,增加了焊機的可靠性。

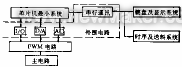
微機控制系統由8031單片機最小系統、外圍電路、PWM電路[1]及IGBT驅動電路等組成,如圖2所示。
圖2 控制系統原理框圖
外圍電路分成4部分:I/O接口、D/A轉換器、A/D轉換器[2]和串行通訊器。I/O接口主要實現大小電流切換;A/D轉換器在焊接過程中分別對焊接電流I、焊接電壓U進行檢測,用于顯示和質量控制;串行通訊用于接收的焊接參數,并把實現焊接參數送往輸入顯示系統顯示。
2.2 PWM電路及控制原理
根據螺柱焊的要求,該電源必須能夠輸出包括小電流,大電流及回火電流三個階段的調幅電流波形。從該設計任務出發設計了以SG3525為核心器件的PWM電路原理。如圖3所示。利用PWM技術進行波形調制,PWM電路具有功率放大作用,即輸出與給定信號具有相同的波形,因此只要控制給定信號波形,即可控制焊機輸出電流波形。對于大電流進行PI調節,對小電流進行P調節?,F就具有小電流和大電流的電流波形產生原理分析如下:當焊接開始時,系統擴展芯片8155的PB3腳輸出高電平,通過雙穩態觸發器使模擬開關K1導通,同時8155的PB1腳輸出高電平,使多路模擬開關4051選通X2路,預熱電弧的給定量通過放大器作用在SG3525的同相輸入端,控制焊機輸出預熱電流。當預熱電弧時間終了后,8155的PB3腳輸出低電平而PB2腳輸出高電平,經雙穩態觸發器使模擬開關K2閉合,K1斷開。同時PB1輸出低電平,使多路模擬開關4051選通X1路,微機轉換出的D/A加在SG3525的同相輸入端,使焊機輸出焊接電流。4052截止,進行積分調節然后根據焊接電流波形,經微機運算出回火電流給定信號作用于4051的X1路,進行焊后回火處理。當預熱電流結束后,8155的PB2腳輸出的高電平觸發主電路中可控硅SCR3導通,將大電感L1短路,實現大電流輸出,直到焊接過程結束。
圖3 PWM電路原理圖
本系統+15V,-15V雙電源進行驅動保證了IGBT關斷,導通的可靠性。并且用保護電路進行過流保護,其原理圖如圖4所示。當電流過大時,IC1輸出高電平。IC2翻轉輸出高電平。MOSFET管導通,把輸入的脈沖封鎖。
圖4 保護電路
逆變電源保護電路還具備過熱保護、高頻變壓器及IGBT的阻容吸收電路、高頻變壓器與開關可控硅的過壓保護、缺相保護和輸入軟啟動等功能,保證焊接電源可靠地工作。
3軟件系統
從實現焊接自動化、提高焊接精度及改善人機界面等角度出發,設計了豐富的軟件對硬件進行支持。該軟件包括自檢程序和焊接程序兩大部分。它可對電源輸出波形,方便地進行調制。而且,它還能任意設置預熱電弧、焊接電弧及焊后回火電弧的時間和電流幅值。保證不同尺寸,不同材料的螺柱焊接質量。
利用軟件對控制部分進行模擬操作來進行自檢。對外部設備(焊槍、送料機、主電路)的自檢是在專門的檢測電路的硬件支持下通過軟件來實現。
4抗干擾措施
4.1硬件抗干擾措施
信號長線傳輸時采用屏蔽線和光耦,抑制了由于過程通道傳輸所引起的干擾。
電源系統采用獨立電源的方法來實現電源系統與控制系統的完全分離,從而抑制系統由于網壓波動等所引起干擾的串入。
另外,控制板上各芯片均接去耦電容,抑制系統內部干擾。
4.2軟件抗干擾措施
系統上電復位后,程序開始先執行一段時間的延時,然后再初始化。防止8031與8155復位的不同步。
每次調用子程序或者在進入中斷服務程序之前,若發現系統不正常,系統自動復位。程序中設置多處軟件陷阱[3],在程序跑飛的情況下,能自動復位。
4.3制造工藝上抗干擾措施
利用靜電屏蔽效應對控制部分進行良好的保護,以減少電磁干擾。
對信號線的布置、走線方向進行合理的設計,以減少干擾。
5微機控制逆變電源工藝試驗
實測的各焊接規范參數范圍如下:
預熱電流IP為30~100A預熱時間TP為30~100ms;預熱電壓UP為20~30V;焊接電流IW為200~1000A;焊接時間TW為30~200ms;焊接電壓UW為20~30V;回火時間Td為50~500ms。
2.4 保護電路
實測的焊機電流波形如圖5所示。
圖5 典型電流、電壓輸出波形
tP=60ms
tW=32ms
IP=80A
IW=510A
UP=19V
UW=19V
標尺0.01 s/div
6結論
1)微機控制逆變電源的研究取得預期效果,輸出波形可方便地進行調制,能夠滿足螺柱焊需要。
2)焊機采用微機與模擬控制相結合,在小電流預熱時采用比例控制法,在大電流焊接時采用比例-積分控制法,提高了控制精度,焊接質量得到保證。
3)焊機從硬件和軟件兩方面采取保護措施,保證逆變焊接電源和控制系統可靠正常地工作。
4)對于干擾問題的解決達到所希望的結果,提高了焊機的可靠性。
參考文獻
1徐德高.脈寬調制型穩壓電源.北京:科學出版社,1983
2閻石.數字電子技術基礎.北京:高等教育出版社,1989
3涂時亮.單片微機軟件設計技術.重慶:科學文獻出版社重慶分社,1988(end)
相關文章
- [焊接技術] 螺柱焊機焊不住螺柱焊這是為什么? 2020-09-04
- [焊接技術] 如何提高螺柱焊接工藝水平,進行優質螺柱焊接生產 2020-07-23
- [焊接技術] 螺柱焊接中焊接效果不美觀的技術分析與解決辦法 2020-07-23
- [焊接百科] 中通客車首創焊接標準示范體系 2019-08-26
- [焊接百科] 螺柱焊在車身焊接工藝中的應用研究 2018-11-24
- [行業資訊] 螺柱焊接技術介紹 2018-10-15
發表評論
社區新帖
- GBT 19867.4-2008 激光焊接工藝規程.pdf 2019-12-25
- GBT 2652-2008 焊縫及熔敷金屬拉伸試驗方法.pdf 2019-12-25
- GBT 16672-1996 焊縫-工作位置-傾角和轉角的定義.pdf 2019-12-25
- GBT 16745-1997 金屬覆蓋層產品釬焊性的標準試驗方法.pdf 2019-12-25
- GBT 17853-1999 不銹鋼藥芯焊絲.pdf 2019-12-25
- GBT 15169-1994 鋼熔化焊手焊工資格考核方法.pdf 2019-12-25
- GBT 15579.5-2005 弧焊設備安全要求 第5部分 送絲裝置.pdf 2019-12-25
- GBT 15579.7-2005 弧焊設備安全要求第7部分:焊炬(槍).pdf 2019-12-23
聯系我們
| 聯系人: | 韓玉琦 |
|---|---|
| 電話: | 0755-26013200 |
| 傳真: | 0755-26013188 |
| Email: | saw@sawchina.cn |
| QQ: | 2280915288 |
| 微信: | 18682260315 |
| 旺旺: | szhbkj |
| 地址: | 東莞市鳳崗鎮東深路鳳崗段206號天安深創谷W2棟誠信大廈21樓 |

